Ko se asinhronski izmenični motor zažene pri nazivni napetosti, ustvari zelo visok začetni zagonski tok, običajno 5- do 7-kratnik nazivnega toka. Za zmanjšanje zagonskega toka in zmanjšanje vpliva na električno omrežje se običajno uporablja metoda zniževanja napetosti, ki doseže mehak zagon, zaščiti motor in izboljša stabilnost omrežja.
1. Pregled
Ko se izmenični asinhronski motor zaganja pri nazivni napetosti, je začetni zagonski tok zelo visok, pogosto presega 5 do 7-krat nazivni tok. Za zmanjšanje zagonskega toka in zmanjšanje vpliva na omrežje se ob zagonu motorja običajno uporablja metoda z nižjo napetostjo. Pogoste metode vključujejo uporabo reaktorjev ali avtotransformatorjev. Zagon izmeničnega motorja traja kratek čas (običajno nekaj sekund do dveh minut), nato pa se reaktor z nižjo napetostjo ali avtotransformator izklopi. Ta izdelek je posebej zasnovan za zagon visokonapetostnih asinhronskih motorjev in primeren za motore z močjo od 220 kW do 1400 kW.
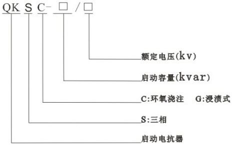
2. Pomen modela

3. Konstrukcijske značilnosti
Začetni reaktor QKSC uporablja epoksidno litje za optimalno izolacijsko zmogljivost, kar zagotavlja zanesljivost v različnih obratovalnih okoljih. Ključne konstrukcijske značilnosti vključujejo:
1. Jadro je izdelano iz pločevin silicijevega jekla. Stolpec jedra je razdeljen na enakomerno razmaknjene odseke z več zračnimi režami, ki so izolirane z epoksidnimi laminiranimi ploščami, da se zagotovi stabilnost pri dolgotrajnem delovanju.
2. Končne površine jedra so zlepljene s lepilom za jeklene pločevine, ki trdno spoji pločevine silicijevega jekla, znatno zmanjša obratovalni hrup in zagotavlja odlično odpornost proti koroziji.
3. Tuljava je izlita z epoksidom, notranje in zunaj okrepljena z epoksidno stekleno mrežo. Litje poteka pod vakuumom z uporabo epoksidnega sistema razreda H, zaradi česar ima tuljava odlično izolacijo, visoko mehansko trdnost in lahko prenese močne tokovne udare in toplotne šoke brez razpok.
4. Epoksidno litje tuljave je vodoodporno, ima nizek delni izpust in lahko varno deluje v težkih pogojih.
5. Konce navitij opremimo z epoksidnimi podložkami in dušilnimi podložkami iz silikonskega gume, da učinkovito zmanjšamo vibracije med obratovanjem.
4. Delovni pogoji
1. Nadmorska višina: ≤ 1000 m.
2. Temperatura okolja: od -25 ℃ do +45 ℃.
3. Namestitev v zaprtih prostorih, kjer ni močnih vibracij, škodljivih plinov, prevodnega ali eksplozivnega prahu ter vnetljivih ali eksplozivnih materialov.
4. Če skupni čas zagona doseže 2 minuti (posamezno ali kumulativno), mora biti reaktor ohlajen 6 ur pred naslednjim zagonom.
5. Delovni parametri
1. Temperaturna razred: FH (180 ℃).
2. Izgube suhega zaganjalnega reaktorja so nižje kot pri oljnem reaktorju.
3. Ravni hrupa suhega zaganjalnega reaktorja ne presegajo industrijskih standardov.
6. Zahteve stranke za naročanje (ki jih je treba predložiti pisno)
1. Moč motorja
2. Nazivni napetost
3. Frekvenca
4. Nazivni tok
5. Večkratnik zagona toka
6. Odstotek zmanjšanja napetosti
7. Trajanje zagona in drugi pomembni parametri
7. Tehnične specifikacije izdelka in mere
