Suhi serijski reaktor z železnim jedrom je zasnovan za nizkonapetostne omare za kompenzacijo jalove moči in je zaporedno povezan s kondenzatorji. V nizkonapetostnih omrežjih s številnimi usmerniki, pretvorniki ali drugimi harmoničnimi viri lahko višji harmoniki resno ogrozijo varno delovanje transformatorjev in druge električne opreme. Ko je zaporedno povezan s kondenzatorji, reaktor učinkovito absorbira harmonike, izboljša kakovost napetostnega valovnega toka, poveča faktor moči sistema in zavira preklopne tokove ter prenapetostne dogodke, kar zagotavlja zanesljivo zaščito kondenzatorjev in izboljšuje splošno stabilnost sistema.
Suhi seriji železni jedro reaktor
1.Uporaba Suhoizolirani jedrni serijski reaktor je zasnovan za omrežja nizke napetosti s kompenzacijo jalove moči in je vezan v serijo s kondenzatorji. V nizkonapetostnih omrežjih z velikim številom enosmernih pretvornikov, pretvornikov ali drugih virov harmonikov lahko visokofrekvenčni harmoniki resno ogrozijo varno delovanje transformatorjev in druge električne opreme. Ko je povezan v serijo s kondenzatorji, reaktor učinkovito absorbira harmonike, izboljša kakovost napetostnega valovanja, poveča faktor moči sistema ter zmanjša sunkovite tokove ob vklopu in prenapetostne dogodke, s čimer zagotavlja zanesljivo zaščito za kondenzatorje in stabilnost celotnega sistema.
2.Tehnični podatki
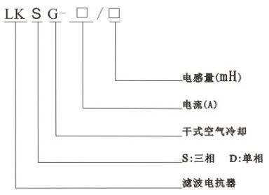
3. Pomen modela

4. Načini priključitve

5. Konstrukcijske značilnosti
6. Delovni pogoji